全国24小时上门茶,24小时空降小妹,微信800三小时全套人到付,全国大圈纯出外围招聘

欢迎光临 浙江电盟电气有限公司 ! 服务热线:13806866554
新闻资讯 News Center

关于母线槽维护的研究与设备运行调试

发布时间:2021-10-11 09:58:03 | 点击:2563   

母线槽维护设备对现在电力系统的安全工作十分重要。为此对母线槽维护的研讨已是必不可少的,也是继电维护工作者的一同愿望。

1母线槽的维护原理及装备

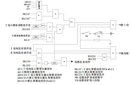
微机型母线槽维护设备是当时电力系统中非常重要的设备,其功用是完成:

1.1母线槽差动维护分相式比率差动元件是母线槽差动维护设备中的根底元件。根据TA极性要求,支路TA同名端在母线槽侧,母联TA同名端在一母侧。各段母线槽大、小差回路一同构成了差动回路。母线槽大差,即全部支路电流所构成的差动回路,可是不包括母联开关和分段开关;而母线槽小差便是与母线槽段相连的全部支路电流构成的差动回路。

常规比率差动元件和工频改变量比率差动元件在母线槽差动维护中常常选用。常规比率差动元件与工频改变量比率差动元件一同组成快速差动维护,这在必定程度上提高了维护抗过渡电阻才能,一同,受缺点前系统功角关系的影响,维护功能也有所下降。其动作判据为

逻辑框图如下所示:

1.2母联充电维护当母联断路器跳位继电器归零,两母线槽均能通电压,或母联TWJ=1且接通电流,就要打开充电维护300ms,而且根据控制字对母差维护闭锁状况进行断定。在充电维护过程中,假如母联电流大于充电维护的整定电流,母联开关则需求跳开。在不经复合电压的状况下母联充电维护闭锁。

1.3母联失灵维护母联一旦接收到维护发送的跳令,母联电流经整定延时后依然大于母联失灵电流。母线槽电压进行闭锁处理,联接母线槽的一切元件被母联失灵维护切掉。母差维护与母联充电维护一起作用时,发起母联失灵维护。

1.4母联死区维护母线槽接收到差动维护宣告的跳令随即实施母联死区维护,母联TA在母联开关跳开时就能通电,且断路器侧小差比率差动元件和大差比率差动元件不回返的状态下,延时Tsq跳开第二条母线槽。当第一、二条母线槽都能通电压,母联跳位时不将母联电流计入小差,从而防止母联在跳位时发生死区缺点而将母线槽全切除。

1.5母联非全相维护由母联TWJ和HWJ接点起动非全相维护,其动作的辅助判据可采用零序和负序电流。在母联非全相维护发挥作用时,有THWJ开入且母联零序电流大于母联非全相零序电流定值,或母联负序电流大于母联非全相负序电流定值,经整定延时跳母联开关。

2母线槽维护的设备调试

2.1母线槽差动维护投母差维护控制字和投入母差维护压板。①区外缺点。将两元件的Ⅰ母与Ⅱ母刀闸进行短接处理,使母联TA与2TA同极串联,再将1TA与其反极串联,构成一个仿照的母线槽区外缺点。将此区接通大于差流起动高定值的电流,母差电压闭锁条件经过供认打开后发起维护。②区内缺点。将元件2的Ⅱ母刀闸与元件1的Ⅰ母刀闸进行短接处理,使母联TA与1TA、2TA同极串联,构成一个仿照的Ⅰ母缺点。接入电流(该电流大于差流起动高定值),供认母差电压闭锁条件打开后,维护动作跳Ⅰ母;按上述操作仿照Ⅱ母缺点,最终维护动作跳Ⅱ母。投入单母控制字和单母压板。重复仿照上述操作过程,最终l母与Ⅱ母上的联接元件均被维护动作切除。③比率制动特性。同上,将元件2的Ⅱ母刀闸短接在元件1的Ⅰ母刀闸的接点处,巨细可调且方向相反的一相电流参与元件1TA和元件2TA,差动电流为[i2+i2],制动电流为K·(丨i1丨+丨i2丨)。对差动电流起动定值IHcd和比率制动特性分别进行检验。④电压闭锁元件。电压闭锁元件中的零、负序电压和相电压定值,在比率差动元件动作时,进行逐一检验,将差错控制在可控规划之内。⑤投母联带路办法。将整定投母联兼旁路主接线控制字设置为1,投入母联带路压板,将Ⅰ母带路开入短接在其刀闸上。反极性串联处理元件1TA和母联TA并通入电流,将设备差流采样值归零,同极性串联处理元件1TA和母联TA并通入电流,将实验电流的2倍的电流对设备大差及Ⅰ母小差电流进行处理;投入带路TA极性负压板,同极性串联处理元件1TA和母联TA并通入电流,将设备差流采样值归零,反极性串联元件处理1TA和母联TA并通入电流,对设备大差及Ⅰ母小差的电流设置为两倍实验电流。

2.2母联充电维护投母联充电维护控制字和投入母联充电维护压板。将母联TWJ开入(TwJ=1)进行短接处理,母联TA通电流,TWJ归零,母联充电维护下动作跳母联。

2.3母联失灵维护按上述操作仿照母线槽区内缺点,当母联接收到跳令后,母联TA通电流,两母差电压闭锁条件供认打开后,母联失灵维护经整定延时,联接母线槽的一切元件被母联失灵维护动作切掉。

2.4母联死区维护1母联开关处于合位时的死区缺点。经过采用母联跳闸接点办法对母联跳位开入接点进行仿照处理,对母线区内缺点进行仿照。当母线槽收到跳转命令后,继续接入电流,Tsq经整定延时,另一母线槽被母联死区维护动作切掉。②母联开关处于跳位时的死区缺点。将母联TWJ开入进行短接处理(TJ=1),确保两母线槽电压已达到电压闭锁要求后,按上述操作仿照母线槽区内缺点,确保只跳死区侧母线槽。

2.5母联过流维护投母联过流维护控制字和投入母联过流维护压板。母联TA通电流(该电流大于母联过流维护定值),经整定延时母联过流维护动作跳母联。

2.6母联非全相维护投母联非全相维护控制字和压板。确保母联非全相维护的零、负序电流,母联THWJ接点进行短接处理,经整定时限跳开母联非全相维护。母联非全相维护对零、负序电流定值进行逐一检验,尽量将差错控制在可控规划之内。

3母线槽维护的工作维护

①新设备的维护柜的接地设备有必要牢固可靠。维护柜内应设置接地铜排,并与电站接地网相接。②宜运用屏蔽电缆,屏蔽层一起在控制室和开关场一起接地,且要在同一电缆内设置各相电流线及其中性线。③有必要在维护柜内接地处理电流互感器二次回路。④用于母联兼旁路主接线系统时,有必要在母联开关处于分闸位置时投退母联带路压板。5维护中除用于母线槽电压切换的"投一母TV"和“投二母TV"外,各控制字和对应压板之间均为“与"关系,也就是说一起投入控制字与压板时,才干确保相应的维护功能投入。

总结

经过上述对母线槽各个维护的动作逻辑以及设备调试工作维护的研讨,对母线槽维护的使用得以更好的使用。提高了变电站母线槽维护二次维护与检修水平,更好地保证了电力设备稳定工作。

浙江电盟电气有限公司是国内专业生产母线槽、软连接、伸缩节、密集型母线槽等系列产品